
| 品牌 | 其他品牌 | 供货周期 | 一周 |
|---|---|---|---|
| 应用领域 | 环保,化工,电子/电池,电气 |
一、三菱PLC模块FX2N-5A特殊功能模块介绍:
三菱FX2N-5A是模拟量特殊功能模块,有4路输入通道和1路输出通道。
输入通道:接收模拟量信号并将转换成相应的数字值。
输出通道:获取一个数字值并且输出一个相应原模拟信号。
1、模拟量信号输入可以选择电压输入或电流输入,使用PLC主单元提供的TO指令来设
定有效的模拟量输入信号。PLC指令用来选择对应每个相应通道的不册的模拟量输入
信号的类型。
2、FX2N-5A可以与FX2N,FX2NC,FX1N或是FX0N系列的可编程序控制器加连接。
3、两台FX2N-5A单元可以与一台FX0N主单元,FX0N扩展主单元连接;8台FX2N-5A
单元可以与一台FX2N系列PLC连接,4台FX2N-5A单元可以与一台FX2NC系列PLC
连接。(与FX2NC系列PLC连接时,需要使用FX2NC-CNV-IF)。
4、使用FROM/TO指令,通过FX2N-5A的缓冲存储器和PLC之间进行数据转换。
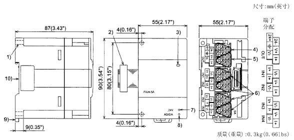
二、三菱PLC模块FX2N-5A的外部尺寸和部件:

1、直接安装孔(2-Φ4.5)(0.18).
2、扩展电缆
3、电源指示灯(LED):由可编程序控制器提供的5V电源来点亮该指示灯。
4、电源接线端子(螺丝端子:M2(0.12))。
5、模拟量输出接线端子(螺丝端子:M2(0.12))。
6、模拟量输入接线端子(螺丝端子:M2(0.12))。
7、24V电源指示灯(LED);24V DC为FX2N-5A提供电源时该指示灯点亮。
8、AD/DA转换指示灯(LED):当AD/DA转换正常抗告的时候会高速闪烁。
9、DIN导轨安装夹子
10、DIN导轨安装槽(DIN导轨宽度:35mm 1.38")
上一产品:FX2N-20GM三菱PLC定位模块
下一产品:FX2N-32MR-D三菱PLC
邮箱:https://www.23anji.com
地址:上海市黄浦区黄河路21号鸿祥大厦11层(williamhill英国官网)

williamhill英国官网-三菱电机

JOMO株式会社